CROUZET CONTROL

Pneumatikus differenciálnyomás távadó

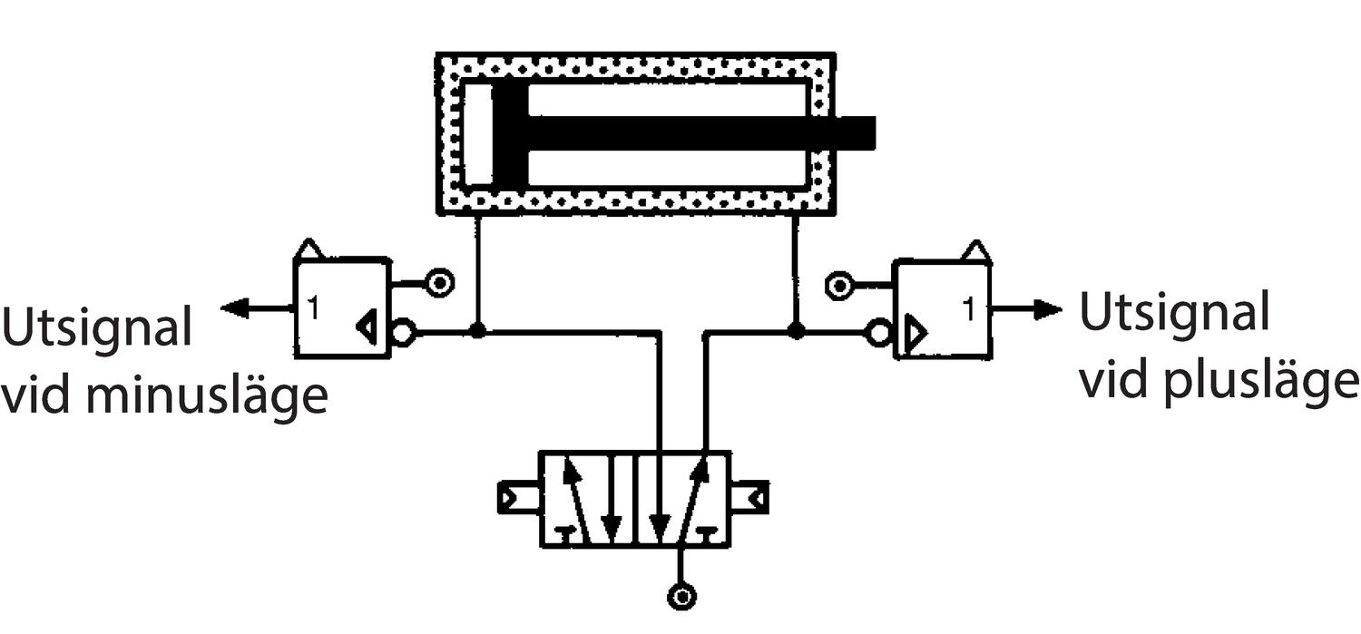
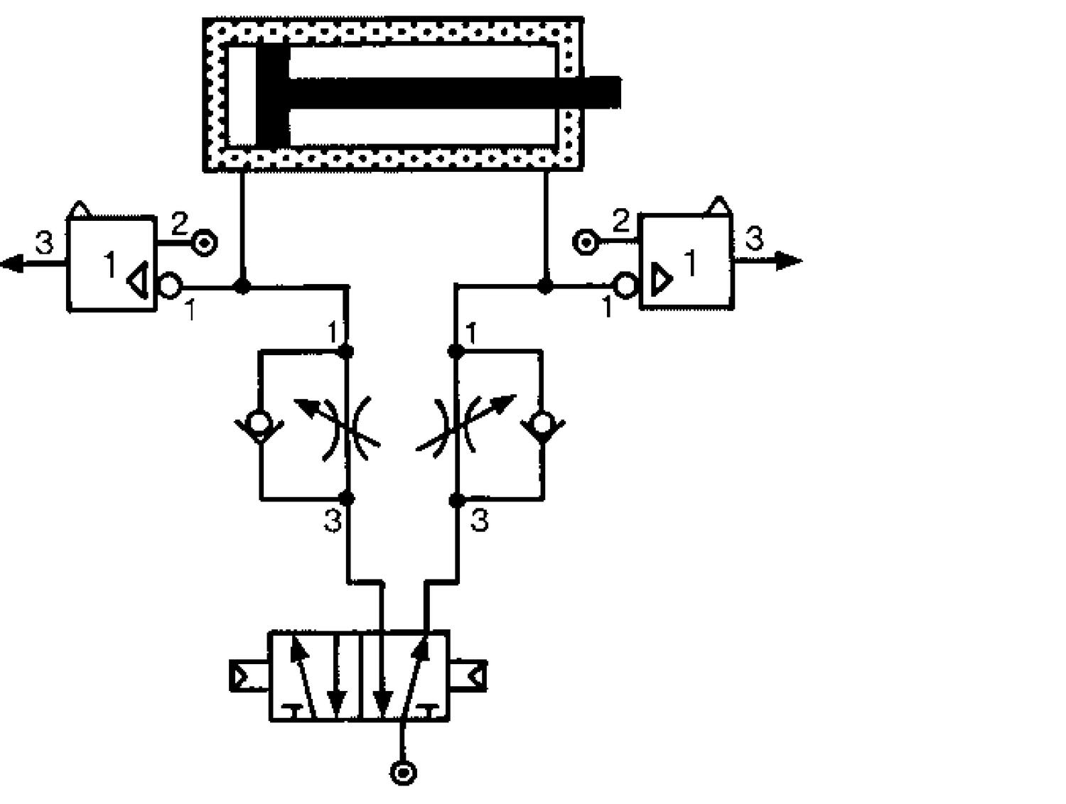
A hagyományos hengerérzékelők helyettesítésére szolgál a véghelyzetek jelzésére.

Az alaplemezre kell szerelni, és a lent feltüntetettek szerint kell a hengerrel együtt csatlakoztatni.

Az érzékelő kimeneti jellel jelzi a nyomásesést, amely akkor lép fel, amikor a henger eléri a véghelyzetét.

Vegye figyelembe, hogy a nyomásesés-érzékelő megbízható működéséhez nem ajánlott a hengert az elméleti erő több mint 60%-ával megterhelni.

 

Bővebben
  • Elektromágneses érzékelők helyett
  • Nem igényel tápellátást
  • Megbízható

Kiválasztott változat

155381_812.jpg

PNEUMATIKA

Cikkszám

Kiválasztott változat

Műszaki adatok

Felszerelés Bázislemez
Funkció Nyomásesés-érzékelő, NEM-elem
Közegek Sűrített levegő és semleges gázok
Max. üzemi hőmérséklet 50 °C
Min. üzemi hőmérséklet -5 °C
Nyomástartomány max. értéke 8 bar
Nyomástartomány min. értéke 0 bar
Szállítás 200 Nl/min
Tömeg 25 g

Mérések és kapcsolatok

Műszaki illusztrációk

Termékleírás

A hagyományos hengerérzékelők helyettesítésére szolgál a véghelyzetek jelzésére.

Az alaplemezre kell szerelni, és a lent feltüntetettek szerint kell a hengerrel együtt csatlakoztatni.

Az érzékelő kimeneti jellel jelzi a nyomásesést, amely akkor lép fel, amikor a henger eléri a véghelyzetét.

Vegye figyelembe, hogy a nyomásesés-érzékelő megbízható működéséhez nem ajánlott a hengert az elméleti erő több mint 60%-ával megterhelni.

 

Kiegészítők

Ügyfélszolgálat
Hívjon minket bátran ha kérdése van.
Segítségre van szüksége?
Logo

Süti beállítások oemautomatic.hu

A Sütik segítenek javítani az Ön élményét velünk, tehát a belépési adatok kezelésében, személyre szabott tartalom megjelenítésében és néhány alapvető funkcióban Sütiket használunk.

Sosem fogjuk az ön információit eladni.

Elfogadhatja az összes Sütit vagy személyre szabhatja a Süti beállításait, ezeket a beállításokat az elérhetőség oldalunkon tudja változtatni.

Szükséges Sütik

Ezek a Sütik szükségesek az oldal működéséhez ezért ezeket nem lehet kikapcsolni a rendszerünkben. Csak az Ön kéréseire/lépéseire adnak választ a szerverünkről például beállítások megadása, belépéskor és adatkitöltéskor.

Analízis és mérési Sütik

Ezek a Sütik engedik, hogy vizsgáljuk az oldal látogatottságát és javítsuk annak teljesítményét. Megmutatják, hogy melyik lapok a többet, illetve kevesebbet látogatottak, illetve miként használják a látogatók az oldalt. Az információ, amit a Sütik gyűjtenek összeadódnak ezért ez teljesen anonim módon történik. Ha nem fogadja el ezeket a Sütiket nem tudjuk járt az oldalon.

Marketing Sütik

Ezeket a Sütiket a partnereink adhatják hozzá. Ezeket a Sütiket arra használhatják, hogy egy önről mintázott profilt képezzenek mellyel személyre szabott információt jeleníthetnek meg Önnek. Önről személyes információt nem tárolunk, kizárólag a böngészőjéről és eszközéről. Ha nem fogadja el ezeket a Sütiket, egy általános tapasztalata lesz, nem személyre szabott.